СОВМЕЩЕННЫЙ БЛОК ИИЭ И ГСР ЦВЕТНОГО ТЕЛЕВИЗОРА
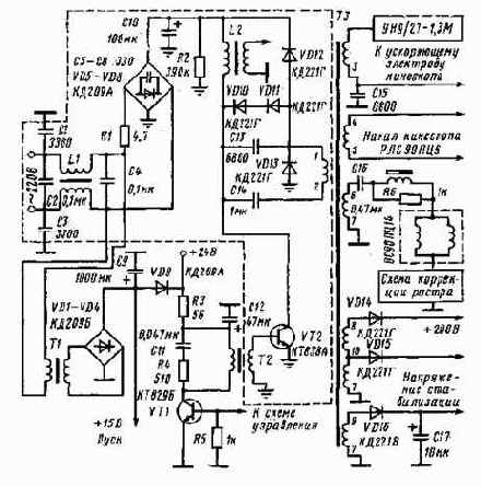
На рис. 31 приведена схема ИИЭ малогабаритного цветного телевизора на модернизированном кинескопе 32ЛК2Ц с повышенной до 220 кд/м2 яркостью, напряжением и током второго анода соответственно 22 кВ и 1 мА.
В связи с увеличением энергопотребления со стороны кинескопа необходимо было поднять КПД ИИЭ до 90%, что достигнуто применением совмещенного блока.
Переменное напряжение 220 В частотой 50 Гц подается на выпрямитель VD1 — VD4 и затем на конденсатор фильтра С9. На выходе выпрямителя включена цепь помехоподавления С1 — С4 L1. Для уменьшения импульсных помех, излучаемых схемой в сеть, выпрямительные диоды зашунтированы конденсаторами С5 — С8. Резистор R1 ограничивает зарядный ток конденсатора СЮ в допустимых пределах.
Выпрямленнное сетевое напряжение подается на выходной каскад ГСР с самостабилизацией и а транзисторе VT2. Транзистор VT2, конденсатор обратного хода С13, демпферные диоды VD10, VD11, строчный трансформатор ТЗ, конденсатор прямого хода С16, отклоняющая система ОС90ПЦ14 образуют обычный выходной каскад строчной развертки с двусторонним ключом. Отклоняющая система подключена к схеме через вторичную обмотку (выводы 6, 7) строчного трансформатора ТЗ для гальванической развязки от питающей сети. Ток в отклоняющей системе на второй половине прямого хода протекает по цепи: отпертый транзистор VT2, диод VD13, конденсатор С14, первичная обмотка (выводы 1, 3) строчного трансформатора ТЗ. Во время первой половины прямого хода отклоняющий ток протекает по цепи: демпферные диоды VD10, VD11, конденсатор С14, первичная обмотка строчного трансформатора ТЗ.
На рис. 32 представлены временные диаграммы, поясняющие принцип действия блока. Транзистор VT2 открывается в момент времени ti во время первой половины прямого хода строчной развертки. В накопительном дросселе L2 происходит линейное нарастание тока (рис. 32,0). Диод VD13 заперт во время первой половины прямого хода. Он отсекает строчный контур C13VD10VD11C14T3, в котором происходит формирование линейно нарастающего тока отклонения (рис. 32,6), от накопительного контура L2VT2.

Рис. 31. Принципиальная схема ИИЭ, совмещенного с выходным каскадом строчной развертки цветного телевизора с диагональю экрана 32 см
